Skip to main content
Skip table of contents

Simulink

The engineering team at JTEC Energy has developed slx_LJM, a MATLAB/Simulink
toolbox to allow easy integration of LabJack’s data acquisition and signal generation
capabilities into easy-to-build Simulink models. This toolbox takes advantage of
Simulink’s drag-and-drop graphical programming environment to enable rapid
configuration of models, especially for non-programmers. slx_LJM automatically takes
care of all the housekeeping associated with setting up a LabJack – connecting to the
device, configuring inputs and outputs, etc. – so that engineers can focus on collecting
data quickly. It also has very low supporting hardware and software requirements – it
runs in a normal Simulink model (not real-time) and does not require any expensive
specialized toolkits or computer platforms to work.

The toolbox can be downloaded here: https://www.mathworks.com/matlabcentral/fileexchange/181810-slx_ljm

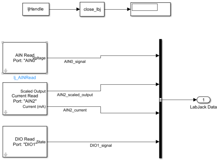
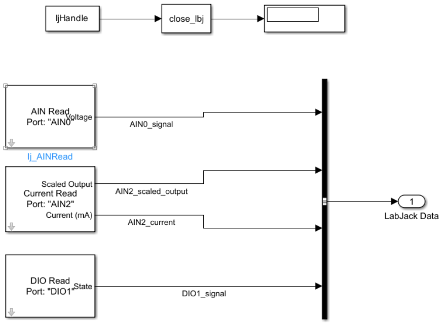
Figure 1: LabJack Subsystem and Saving Data Block

Figure 2: Configuration of LabJack ports (underneath LabJack subsystem)


About JTEC Energy:

Former NASA scientist and Super Soaker inventor Dr. Lonnie Johnson invented the
Johnson Thermo-Electrochemical Converter (JTEC), a hydrogen-based heat engine
that transforms waste heat into energy more efficiently than any device in history. Led
by Mike McQuary, and with over 45 patents, JTEC captures both waste heat and
geothermal heat for power generation. For more information about JTEC Energy, visit
the company website at http://jtecenergy.com .

JavaScript errors detected

Please note, these errors can depend on your browser setup.

If this problem persists, please contact our support.